
8035M06.01 — 8035M06
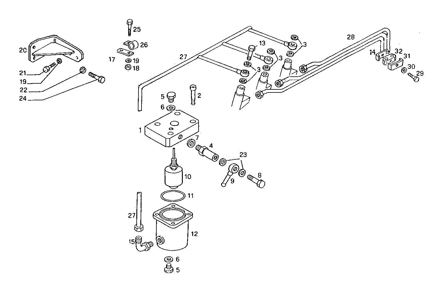
| # | Part No | Name / Description | Qty | Action |
|---|---|---|---|---|
| 1 | 8020291 | DISTRIBUTOR DISTRIBUTOR | 1 | |
| 2 | 16689424 | SOCKET-HEAD SCREW SOCKET-HEAD SCREW | 4 | |
| 3 | 98474303 | WASHER WASHER | 6 | |
| 4 | 8102465 | VALVE VALVE | 1 | |
| 5 | 16992211 | THREADED PLUG THREADED PLUG | 2 | |
| 6 | 4858607 | WASHER WASHER | 2 | |
| 7 | 4858608 | SEAL GASKET SEAL GASKET | 1 | |
| 8 | 8020609 | SCREW CONNECTOR SCREW CONNECTOR | 1 | |
| 9 | 98413896 | PIPE SOCKET PIPE SOCKET | 1 | |
| 10 | 8102285 | INDICATOR INDICATOR | 1 | |
| 11 | 17290081 | O-RING O-RING | 1 | |
| 12 | 8026365 | TANK TANK | 1 | |
| 13 | 4864078 | BANJO BOLT BANJO BOLT | 3 | |
| 14 | 4659222 | CLAMP CLAMP | 1 | |
| 15 | 8025927 | ELBOW COUPLING ELBOW COUPLING | 1 | |
| 17 | 8107204 | RETAINER RETAINER | 1 | |
| 18 | 17152821 | NUT NUT | 1 | |
| 19 | 17089474 | SPRING WASHER SPRING WASHER | 3 | |
| 20 | 8027312 | RETAINER RETAINER | 1 | |
| 21 | 16605524 | HEXAGON BOLT HEXAGON BOLT | 2 | |
| 22 | 17091174 | SPRING WASHER SPRING WASHER | 2 | |
| 23 | 98474308 | SEAL GASKET SEAL GASKET | 2 | |
| 24 | 16609824 | HEXAGON BOLT HEXAGON BOLT | 2 | |
| 25 | 16605424 | SCREW SCREW | 2 | |
| 26 | 17316490 | CLIP CLIP | 2 | |
| 27 | 8027527 | FUEL LINE FUEL LINE | 1 | |
| 28 | 8028021 | INJECTION LINE SET INJECTION LINE SET | 1 | |
| 29 | 16602324 | HEXAGON BOLT HEXAGON BOLT | 2 | |
| 30 | 17496434 | WASHER WASHER | 2 | |
| 31 | 4659221 | CLIP CLIP | 1 | |
| 32 | 4659220 | DOWEL DOWEL | 1 |