
8361SRM40.01 — 8361SRM40
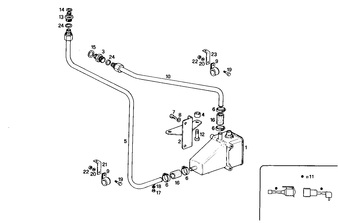
| # | Part No | Name / Description | Qty | Action |
|---|---|---|---|---|
| 1 | 8008375 | HEATER HEATER | 1 | |
| 2 | 8006951 | RETAINER RETAINER | 1 | |
| 3 | 8013087 | PIPE SOCKET PIPE SOCKET | 1 | |
| 4 | 8101556 | SPACING BAR SPACING BAR | 2 | |
| 5 | 8026866 | WATER PIPE WATER PIPE | 1 | |
| 6 | 17764591 | CLIP CLIP | 4 | |
| 7 | 10902121 | HEXAGON BOLT HEXAGON BOLT | 2 | |
| 8 | 17088474 | WASHER WASHER | 2 | |
| 9 | 17316790 | CLIP CLIP | 2 | |
| 10 | 8013119 | WATER PIPE WATER PIPE | 1 | |
| 11 | 8009376 | WIRE/CABLE WIRE/CABLE | 1 | |
| 12 | 11343821 | HEXAGON BOLT HEXAGON BOLT | 2 | |
| 13 | 8011696 | PIPE SOCKET PIPE SOCKET | 1 | |
| 14 | 4858609 | WASHER WASHER | 1 | |
| 15 | 4858608 | SEAL GASKET SEAL GASKET | 1 | |
| 16 | 8109346 | RUBBER SLEEVE RUBBER SLEEVE | 2 | |
| 17 | 10300911 | PLUG PLUG | 1 | |
| 18 | 4858605 | WASHER WASHER | 1 | |
| 19 | 16603724 | HEXAGON BOLT HEXAGON BOLT | 2 | |
| 20 | 17088974 | SPRING WASHER SPRING WASHER | 2 | |
| 21 | 4935433 | RETAINER RETAINER | 1 | |
| 22 | 17037821 | HEXAGON NUT HEXAGON NUT | 2 | |
| 23 | 8107409 | RETAINER RETAINER | 1 | |
| 24 | 8024649 | O-RING O-RING | 2 |